多因素海洋气候模拟加速试验箱采用综合模拟和界面模拟措施,以同时提高加速性和相关性为主要目标,设计综合模拟和强化光照、温度、湿度、氯离子沉降(模拟海洋性气候)及风速的多因素综合热带海洋气候环境模拟加速试验设备。
技术参数:
总体设计:
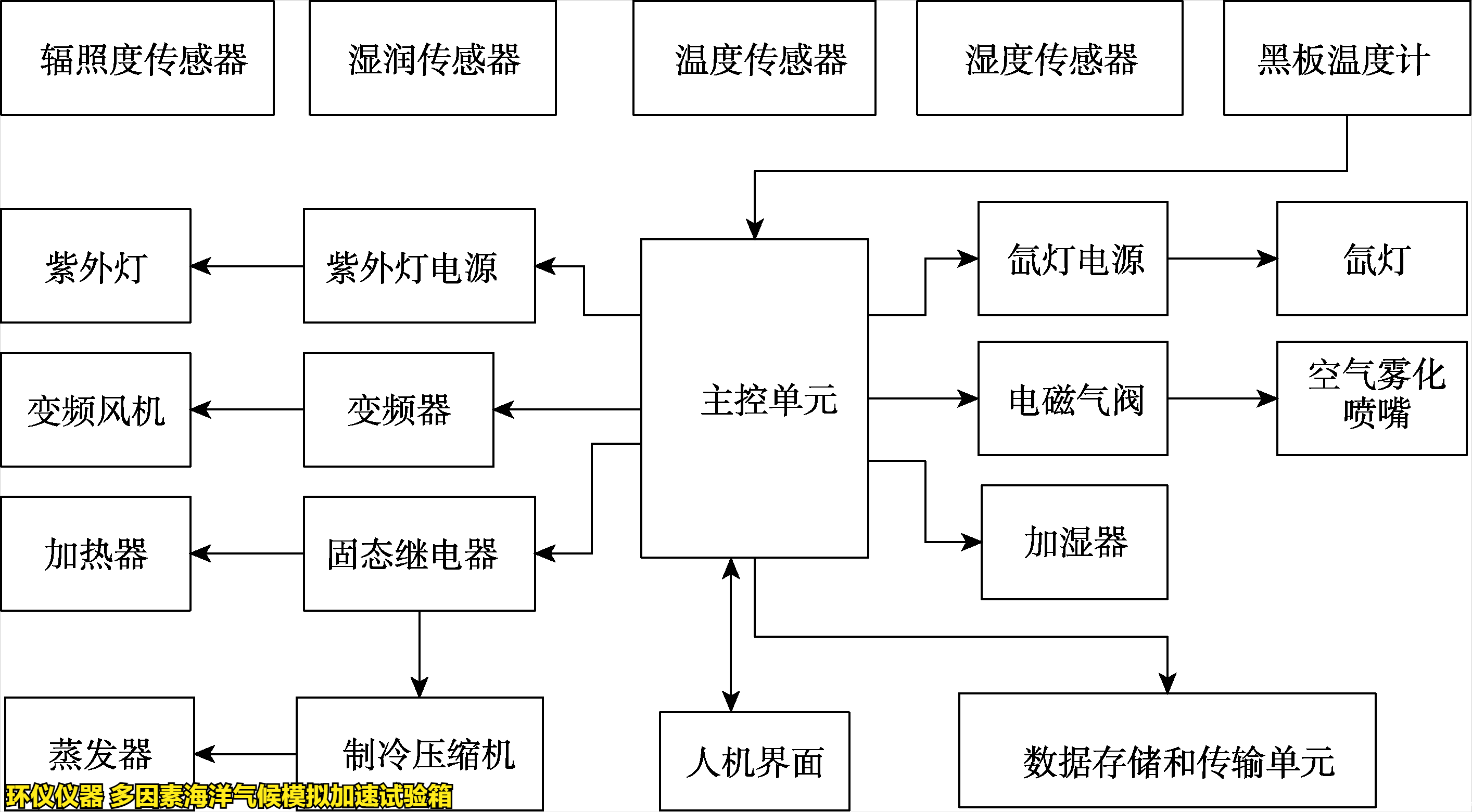
试验箱包括辐照系统、喷雾系统、通风控制系统、空气温度调节系统、总控和通信系统及人机界面,逻辑框图见下图。
为了实现上述环境的模拟或强化,拟采用人工光源施加光照。采用智能喷雾氯化钠溶液模拟和强化氯离子沉降和干湿循环。利用人工光源、加热器和冷凝器控制温度和湿度。采用 PLC 为主控单元,用环境谱控制整个综合模拟和强化过程。总体结构见下图。
产品特点:
1.采用自主研制的以表面湿润传感器为核心的智能喷雾系统, 正确检测样品表面干湿程度,并控制干湿循环。
2.通过事先把腐蚀介质溶解到喷雾液体中,从而简化试验装置的结构。
3.通过调节溶液成分,既可综合模拟海洋气候,也能模拟工业气候或酸性海洋气候等。
4.实现氙灯光老化、紫外灯光老化、湿热试验等现有标准试验,得到一箱多用的效果。
如有多因素海洋气候模拟加速试验箱的选型疑问,可以咨询相关技术人员。













