随着我国大力推动新能源汽车的发展,新能源电池的测试也变得越来越严格,其中新能源电池需要使用恒温恒湿试验箱做温湿度试验,下面简单介绍其测试作业指导。供大家参考。
根据我国的汽车新能源电池国标(GB38031-2020)中规定,新能源电池的温湿度试验如下:
一、高温试验
1.试验对象为电池单体。
2.电池按相关方法充电。
3.将试验对象放入恒温恒湿试验箱,用以下的条件加热:
a)锂离子电池单体:温度箱按照5℃/min的速率由试验环境温度升至130℃±30℃,并保持此温度30min后停止加热;
b)镍氢电池单体:温度箱按照5℃/min的速率由试验环境温度升至85℃±30℃,并保持此温度30h后停止加热。
4.完成以上试验步骤后,在试验环境温度下观察1h。
二、温度循环试验
1.试验对象为电池单体。
2.电池按相关方法充电。
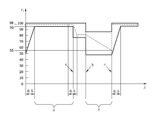
3.放入温度箱中,温度箱温度按照25℃→-40℃→25℃→85℃→25℃的步骤进行调节,具体测试时间如下图所示,循环次数5次。
4.完成以上试验步骤后,在试验环境温度下观察1h。

三、湿热循环试验
1.试验对象为电池包或系统。
2.测试过程如下图所示,其中最高温度是60℃或更高温度(如果制造商要求),循环5次。
3.完成以上试验步骤后,在试验环境温度下观察30h。










